english Version
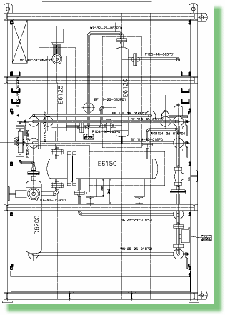
Propylur®-Pilotanlage

Versuchsanlage der Lurgi Öl-Gas-Chemie GmbH